市政水务

Municipal Water Services

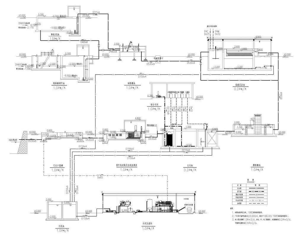
随着国民经济跨跃式的发展,农村环境污染形势严峻,点源污染和面污染共存,生活污染和工业污染叠加。村镇、 城镇化发展加速,农村环境问题已经成为危害农民身体健康和农产品安全的重大隐患。村镇、城镇污水处理已刻不容缓。 为此,我公司以“关注民生、保护生态”为宗旨,依托高校技术,自主研发了MSC-MBBR移动+智能一体化移动床生物膜反应器和SABR自曝气生物膜反应器的先进污水生物处理工艺与设备。 上述工艺与设备建设费用低、运行管理费用低、操作管理需求低;经济、高效、节能和简便易行,处理效果好且高效低耗。具有模块化、标准化、自动运行、管理简约、建设快捷、 占地少 、节能降耗、运营成本低的特点。

  • 项目名称:西峡县第二污水处理厂工程

    建设单位:西峡县自来水公司

  • 项目名称:西峡县第三水厂供水工程

    建设单位:西峡县自来水公司

  • 项目名称:漳平恒发污水处理厂项目

    建设单位: 恒友集团有限公司

  • 项目名称:漳平市城区污水处理厂一期工程

    建设单位:恒友集团有限公司

  • 项目名称:厦门市同安污水处理厂二期工程

    建设单位:厦门水务集团

  • 项目名称:福州市滨海工业区污水处理厂

    建设单位:恒友集团有限公司

  • 项目名称: 永安尼葛工业区污水处理厂

    建设单位:永安尼葛工业区管委会

  • 项目名称: 福州市滨海工业区污水处理厂

    建设单位:恒友集团有限公司